關鍵字:轉子秤 預置控制 自適應 多回路
入窯喂煤系統是水泥廠燒成系統的關鍵環節之一,特別是水泥生產的干法工藝和大型化,對喂煤提出了更高的要求,準確而又及時地計量、控制、調節入窯和分解爐的喂煤量,是穩定窯的熱工制度,提高窯的產量、提高熟料質量、降低能耗和保證窯的安全穩定運行的關鍵因素之一。但是回轉窯用煤粉具有細度小、干燥的物理特性,流動性好,若水份含量大或積壓存放時間長又可能出現粘結,因而控制不當可造成涌料或棚倉。針對上述要求,我們從系統工程角度出發,研制開發轉子秤煤粉計量控制系統,該項目今年獲國家科技部專項資金重點支持發展項目。
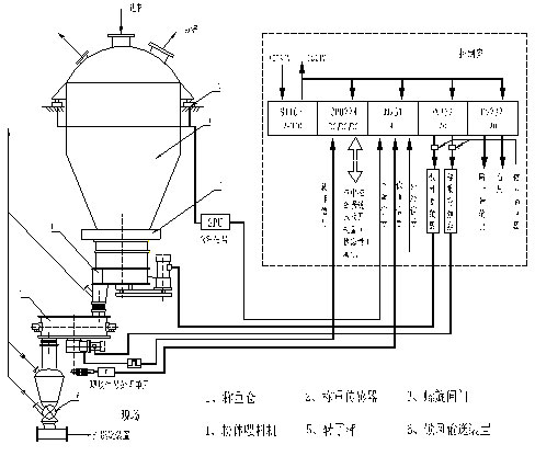
1、系統概述與組成

如圖一所示,該系統由煤粉稱重倉、粉體喂料機、轉子秤、鎖風輸送裝置及電氣控制部分組成,粉體喂料機采用回轉型、多分格、多層式、
均壓容積穩定喂料結構,轉子秤采用多分格轉子式環狀天平結構,稱重傳感器檢測料重,磁電式轉速傳感器測速,電氣控制部分由PLC模塊構成主控單元來實現雙回路自動調節。
2、系統工作原理
煤粉由進料口進入稱重倉,通過傳感器檢測來穩定倉的料位,從而得到穩流的作用。煤粉經穩流后再由喂料機均勻穩定地喂入轉子秤。進入轉子秤的煤粉由轉子從進料口帶至出料口并喂入下級設備。特殊設計的結構使得荷重傳感器能精確的測出轉子秤圓盤體中煤粉的重量,并輸出重量信號,該信號與轉子的轉速信號一起經控制系統處理運算得到煤粉的實際流量,通過調節轉子的轉速,實現煤粉定量給料。喂料機的轉速跟蹤轉子秤的轉速同步調節,保證系統穩定、準確運行。
3、硬件組態
轉子秤煤粉計量控制系統主機部分選用德國西門子公司SIMATIC S7系列PLC。CPU選用224 DC型,它本身具有14個DI和10個DO,通過它可實現邏輯連鎖、狀態反饋及多路高速計數。擴展模塊選用3路12位AI和4路12位AO,通過它可實現與現場信號的AD、DA,以及與中控的模擬量通訊(保留)。由于CPU為SIMATIC S7系列,它還能很方便地實現數字通訊及網絡連接。
系統硬件設計充分考慮抗干擾措施。系統由SPU信號處理單元完成對系統中現場弱信號(如轉子中煤粉的負荷、稱重倉內煤粉的負荷等)的現場采集、放大、轉換以及傳輸等工作。系統測速部分用原裝進口磁電式編碼器,經倍頻電路后直接送入CPU224的高速計數口計數,以確保測速精度在1‰之內。系統的模擬輸出AO與系統調節單元(變頻器)之間采取加信號隔離器來抑制干擾。
系統人機界面采用西門子公司觸摸面屏TP27。通過TP27可很直觀地監視系統的運行狀態、各種參數信息,包括系統的設定值、瞬時值、累計值、運行趨勢、報警信息等。同時,還可通過TP27上所顯示的菜單(按鈕和輸入域)直接控制系統運行。
4、控制軟件
本系統是一個多變量、多回路的滯后系統,用常規的PID控制很難獲得良好的控制性能。在控制方式上,針對煤粉物料的特性,系統軟件采用了預置控制加前饋自適應PID調節的方式。首先,根據設定流量預置喂料機的轉速,實現初步預給料,再通過設定荷重與檢測荷重的差值來調節喂料機,同時對喂料機的調節加約束條件,保證轉子秤內物料的負荷維持在設定的相對水平,從而實現穩定喂料;通過設定流量與檢測流量的差值來調節轉子秤,從而實現精確計量。
上述雙環調節既相互配合又相互影響,為了防止兩環振蕩,軟件上采取了許多特殊的措施,如調節時間的選擇、步長的選擇、PID參數的優化等。在調節時間上我們選擇外環時間T大于內環時間T的3倍,步長上我們選擇分段可變步長,PID參數的整定上我們選擇具有控制參數收斂快,計算工作量相對較小,實用的單純形加速法自適應控制方式,它既能反映動態性能又能反映穩態特性。我們選用 
作為性能指標的目標函數,將之離散化可得 
在采樣周期T固定時,T2為常量,上式可簡化為 
對于本系統,J是極值函數,最優化理論表明:在經過有限步搜索以后能夠找到極值點。軟件框圖如下:

可變權系數:

可變權系數:

可變權系數:

其中流量差值e1(t)、流量差值變化率△e1(t)及荷重差值變化率△e2(t)決定流量環的自適應PID,荷重差值變化率的引入有抑制系統對于流量環的擾動;荷重差值e2(t)、荷重差值變化率△e2(t)及轉子秤轉速的變化率△n(t)決定荷重環的自適應PID,荷重差值變化率及轉子秤轉速的變化率的引入相當于對預給料機加了前饋,從而能有效抑制系統擾動特別是倉內煤粉流態改變導致的下料擾動。
5、應用實例
某公司1000t/d熟料的水泥生產線,采用了轉子秤煤粉計量控制系統作為窯頭和分解爐喂煤計量,自2000年投運以來,一直運行穩定,計量準確。
以下是摘錄的一些運行數據和圖表:
表1 2000年2月29日用倉在線標定的標定數據


圖3煤粉流量歷史趨勢圖
表2煤磨正常喂煤時的喂料量

















